SISTEM ŞI METODĂ PENTRU CITIREA SIMULTANĂ A MAI MULTOR BUTOANE SAU SENZORI UTILIZÂND UN SINGUR PIN ANALOGIC AL UNUI MICROCONTROLER

Prețul nu e vizibil în cazul acestui pachet

Interes:

Atribuire

Informații publicare:

Nr.: RO132882

Data: 30.10.2018

Inventator(i):

IANA CONSTANTIN [RO]

Aplicant(i):
PREH GMBH [DE]
Clasificare:
Clasificare internationala (IPC):
G01D5/14; H03M1/12

Clasificare comuna (CPC):
G01D21/00 (EP); H03M11/08 (EP); H03M11/24 (EP)
Informații aplicație:
Nr.: RO20170000207
Data: 05.04.2017
Număr/numere prioritar(e):
RO20170000207 05.04.2017
Brevete asociate:
DE102018107960
BOPI:
Descriere:

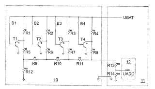
Invenţia se referă la un sistem şi la o metodă pentru citirea simultană a mai multor butoane sau senzori, utilizând un singur pin analogic al unui microcontroler, cu aplicaţii în domeniul comutatoarelor multifuncţionale încorporate în volanul autovehiculelor. Sistemul conform invenţiei cuprinde un prim comutator (Cms) multifuncţional şi un al doilea comutator (Cmd) multifuncţional, primul comutator (Cms) cuprinzând cel puţin patru butoane sau senzori (B1...B4), fiecare având asociat câte un tranzistor (T1...T4), în care tensiunea de alimentare (UBAT) este prezentă în colectorul fiecărui tranzistor (T1...T4) provenind de la bateria unui autovehicul pe care este montat sistemul de citire, prin intermediul unei reţele de rezistenţe (R1...R4) asociate fiecărui tranzistor, sistemul de citire cuprinzând suplimentar o altă reţea de rezistenţe (R5...R12), care transformă tensiunile prezente în colectoarele tranzistoarelor (T1...T4) într-o singură tensiune, care este redusă la o valoare maximă admisibilă pentru un microcontroler prevăzut în al doilea comutator (Cmd), prin intermediul unui divizor format din nişte rezistenţe (R13 şi R14) aparţinând celui de-al doilea comutator (Cmd) menţionat. Metoda conform invenţiei cuprinde citirea tensiunii de la nivelul pinului microcontrolerului, pe care o compară cu nişte valori stocate în memoria microcontrolerului, recunoscând astfel care dintre butoane sunt apăsate.

cover