DETECTOR MOBIL ŞI METODĂ DE DETECŢIE A SUBSTANŢELOR CU RISC EXPLOZIV, A EXPLOZIVILOR ŞI A DROGURILOR PE BAZA EFECTULUI REZONANŢEI NUCLEARE CUADRIPOLARE ()

Price not visible for this package

Interest:

Assignment

Publication info:

No.: RO131585

Date: 30.12.2016

Inventor(s):

ZAHARIA SANDEL-AURELIAN [RO]

APOSTOL MARIAN [RO]

IONIŢĂ SILVIU [RO]

IANA VASILE-GABRIEL [RO]

MONEA CRISTIAN [RO]

IONESCU LAURENŢIU-MIHAI [RO]

ANGHEL DANIEL-CONSTANTIN [RO]

ILIE MĂDĂLIN-EUGEN [RO]

VARGA ALEXANDRU FLORIAN [RO]

Applicant(s):
MIRA TECH GROUP S R L [RO]
Classification:
International patent classification (IPC):
G01N24/08; G01R33/44; G01V3/14

Cooperative patent classification (CPC):
G01N24/084 (EP, US); G01R33/441 (EP, US); G01V3/14 (EP, US)
Application info:
No.: RO20160000350
Date: 18.05.2016
Priority number(s):
RO20160000350 18.05.2016
Related patents:
RO131585; US10921271; US2020182810; WO2018124905
BOPI:
Description:

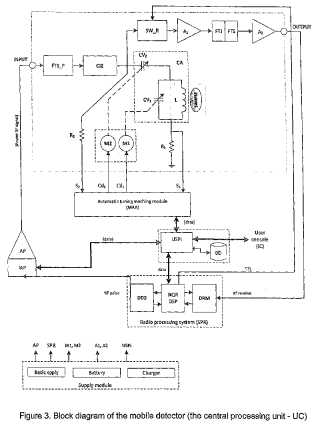
Invenţia se referă la un detector şi la o metodă pentru detectarea de substanţe cu caracter exploziv şi de droguri, destinate verificării bagajelor şi persoanelor în punctele care necesită un control riguros împotriva acţiunilor teroriste şi a traficului de substanţe interzise. Detectorul conform invenţiei cuprinde o unitate centrală (UC) ce se conectează la o unitate (USPI) de stocare, de prelucrare a datelor şi de interfaţă, prevăzută cu o consolă (IC) pentru utilizator, şi cu un cap (CS1) de scanare la nivelul picioarelor, respectiv, cu un cap (CS2) de scanare a obiectelor suspecte din sol sau care nu pot fi deplasate, şi are o construcţie compactă, incluzând modulele hardware şi componentele software necesare funcţionării, fiind alcătuită dintr-un sistem (SPR) de procesare radio, ceconţine un generator (DDS) programabil de semnal de radiofrecvenţă, ce transmite impulsuri de RF la un amplificator de putere (AP) cuplat cu o interfaţă (IAP) de comandă a câştigului şi de achiziţie a nivelului de semnal reflectat, dintr-un circuit (CA) format dintr-o bobină (L) spirală plană, prevăzută cu un miez central de ferită şi 2 condensatoare (CV1, CV2) variabile, acţionate de două motoare (M1, M2) electrice tip pas cu pas, comandate de un modul (MAA), prin intermediul unor interfeţe de comandă în sine cunoscute. Metoda de detecţie, conform invenţiei, constă în măsurarea temperaturii ambientale cu un senzor, conversia digitală a valorii temperaturii şi citirea acesteia în programul ce comandă sistemul (SPR) de procesare radio, calculul frecvenţei (f) rezonanţei nucleare cuadripolare, comanda unor impulsuri de radiofrecvenţă cu o anumită durată, pe parcursul căreia frecvenţa semnalului se va schimba crescător în 10 trepte, într-un interval prestabilit în jurul lui f, şi identificarea substanţei prin discriminarea în timp real a semnalului recepţionat cu un set de 4 criterii combinate, aplicat la răspunsul spectral obţinut prin metoda transformatei Fourier rapide.

cover